Схема жгутов проводов системы кондиционирования Авео Шевролет

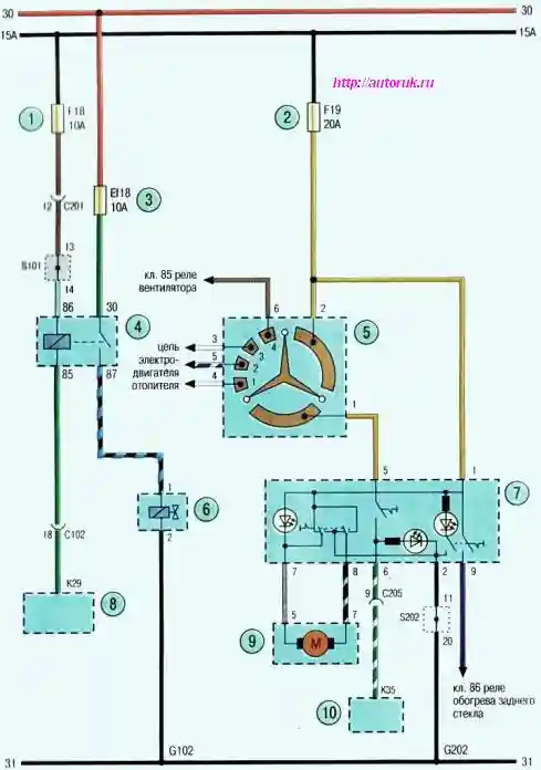
Схема 4. Система кондиционирования: 1, 2-предохранитель в панели приборов; 3-предохранитель в моторном отсеке; 4-реле компрессора кондиционера; 5 - переключатель режима работы вентилятора отопителя; 6- компрессор кондиционера: 7-выключатель кондиционера; 8,10-электронный блок управления двигателем; 9-электропривод заслонки отопителя