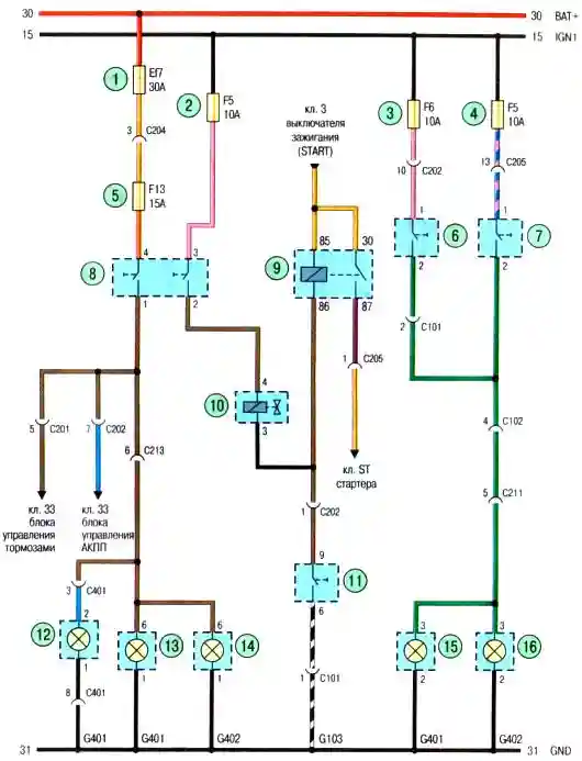
Схема электропроводки Авео Шевролет задних фонарей с кузовом хэтчбек

Схема. Задние фонари автомобиля (с кузовом хэтчбек): 1-предохранитель в моторном отсеке; 2,3,4,5- предохранители в панели приборов; 6- реле выключателя фонарей заднего хода АКП; 7,11-выключатель фонарей заднего хода АКП; 8- выключатель фонарей заднего хода МКП; 9- выключатель стоп—сигналов; 10- электромагнитный клапан системы зажигания; 12-дополнительный стоп- сигнал; 13- левый задний фонарь стоп-сигнала; 14- правый задний фонарь стоп-сигнала; 15-левый фонарь заднего хода; 16- правый фонарь заднего хода