Электрооборудование автомобиля Ford-Taurus
Сгоревшие предохранители заменяйте новыми такого же типа и рассчитанными на эту же силу тока в корпус каждого предохранителя вплавлено предельное значение его уровня в амперах
Предохранители разного уровня имеют различный цвет на соответствующем цветовым коде
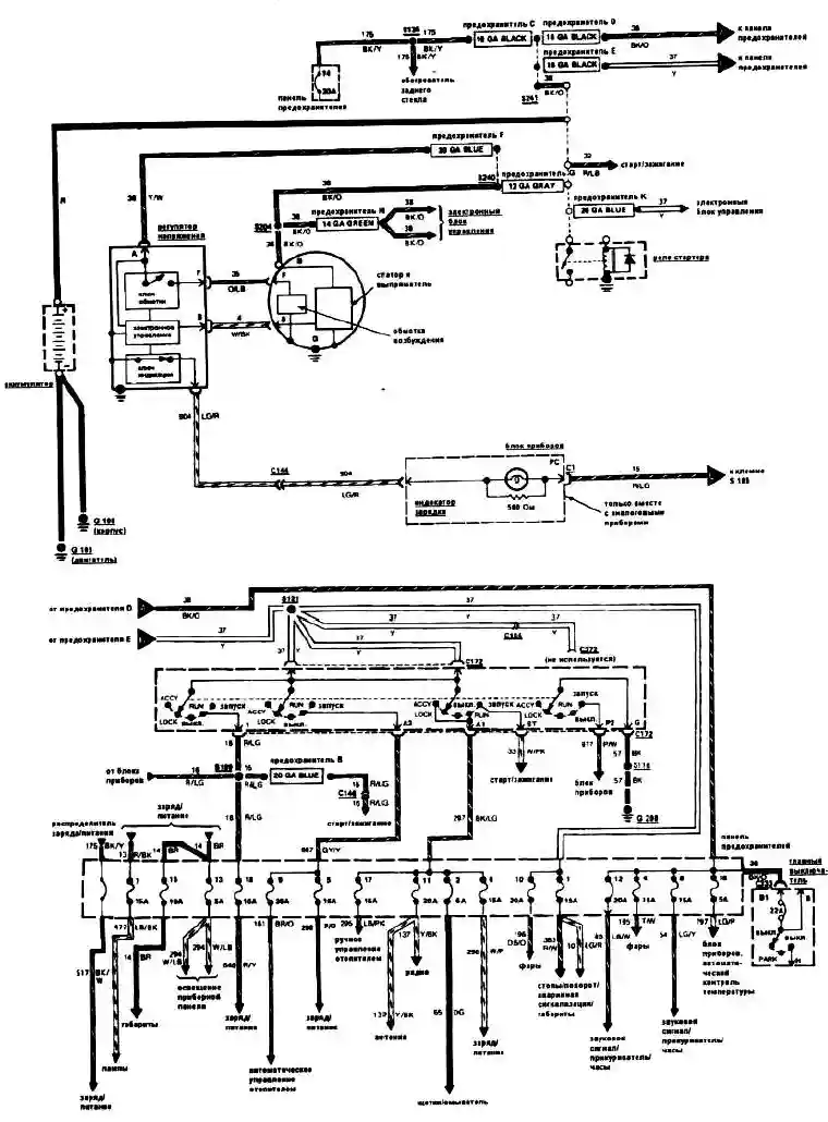
Блок плавких предохранителей находится под частью приборной доски. Потяните и поверните стержни вверх и опустите блок вниз.
Предельные значения в амперах для предохранителей и соответствующие цвета:
№ предохранителя назначение
1 - Стоп-сигнал, сигнал поворота, аварийной сигнализации.
2 - Омыватели стеклоочистителя
3 - Не используется
4 - Переднего освещения, стояночного фонаря, звукового сигнала.
5 - Электронного блока, выключателя обогрева заднего стекла, заднего освещения.
6 - Омывателя и стеклоочистителя заднего стекла, электрических стеклоподъемников радио и фары подсветки.
7 - Не используется.
8 - Часов, магнитофона, внутреннего освещения, электропривода зеркала.
9 - Двигателя обогревателя, воздушного кондиционера
10 - Дальнего света
11 - Радио, кассетный магнитофон
12 - Зажигания, реле звукового сигнала и самого звукового сигнала.
13 - Подсветки приборной доски
14 - Не используется
15 - Стоп-сигнала, лампы подсветки номерного знака и кузова
16 - Запоминающего устройства блока приборов
17 - Блока электронных приборов, муфты компрессора.
18 - Предупредительных световых сигналов, зуммера ремней безопасности.
Предельное значение предохранителя (Амперы) Цветовой код
4 - Розовый
5 - Рыжевато - коричневый
10 - Красный
15 - Голубой
20 - Желтый
25 - Натуральный (Телесным)
30 - Светло - зеленый
Для проверки сгоревшего плавкого предохранителя, вытащите наружу и осмотрите на разрыв, затем при включенной цепи установите контрольную лампочку на контактах:
Перед заменой предохранителя обязательно выключите все электрические приборы и зажигание
Не заменяйте предохранитель проводниками или фольгой, можно испортить электросистему. Если только что установленный предохранитель немедленно сгорает, это происходит из-за короткого замыкания в цепи
Плавкие соединительные звенья.
Некоторые цепи имеют защиту в виде плавких соединительных звеньев.
Они используются там, где обычно нет плавких предохранителей, например, в цепи стартера.
Если такая цепь вышла из строя, ищите сгоревшее соединительное звено.
Плавкие соединительные звенья не ремонтируют. Заменяя звено, убедитесь,
что новое звено соответствует по калибру, длине и изоляции. Предупреждение: не путайте плавкое звено
и сопротивление. Провод сопротивления обычно длиннее, на нем имеется надпись,
предупреждающая "Resister", Сопротивление не обрезать и не сращивать.
Плавкие соединительные звенья зарядной системы
1. Замена плавкого звена системы зарядки проводится следующим образом:
Отсоедините провод от минусовой клеммы аккумулятора.
Отсоедините плавкое звено от провода, либо отсоедините проушину контакта плавкого звена от клеммы аккумулятора реле стартера(в некоторых автомобилях плавкий соединитель представляет собой петлю снаружи пучка проводов).
Отрежьте поврежденное звено от проводов, к которым оно подсоединено.
Припаяйте новое плавкое звено к тем проводам, от которых было отрезано старое.
Тщательно обмотайте места соединений изоляцией
Надежно подсоедините проушину клеммы контакта к шпильке аккумулятора на реле стартера.
Установите провода так, как они были раньше.
Подсоедините минусовой провод аккумулятора
Проверьте работу цепи.
Все остальные плавкие соединительные звенья.
2. При работе со всеми остальными сгоревшими плавкими звеньями проводите следующие процедуры.
а) определите поврежденную цепь, ее расположение и причину разрыва плавкого звена.
б) отсоедините минусовой провод аккумулятора.
в) вырежьте поврежденное плавкое звено и выбросите его.
г) определите нужное плавкое эвена, проследите за правильностью подсоединения звена к проводке
д) применяйте соединители и провода в нужных местах, заизолируйте изолентой.
4. Для замены плавкого звена отдельной цепи в пучке проводов, вырежьте поврежденный участок, зачистите провод с двух концов от изоляции примерно на 1/2 дюйма и подсоедините с помощью двух стыковых соединителей соответствующего размера заменяемое плавкое звено к оголенным проводам цепи.
Соединители и провода заизолируйте изолентой
5. При работе с плавким звеном у которого на одного из концов имеется проушина (как в цепи зарядки), вырежьте сгоревшее плавкое звено за местом припоя, зачистите провод на 12.7 мм от обрезанного конца и подсоедините подходящее новое плавкое звено с проушиной к зачищенному концу провода с помощью стыкового соединителя, и заизолируйте лентой.
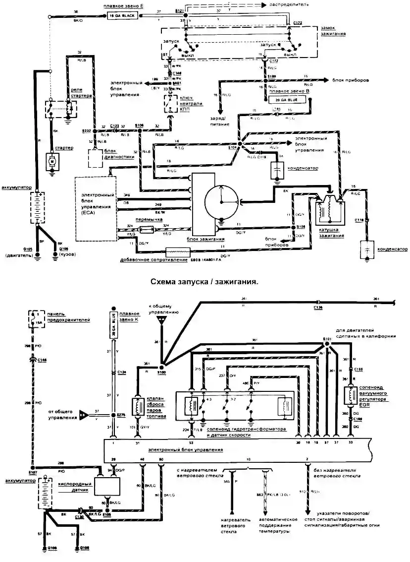
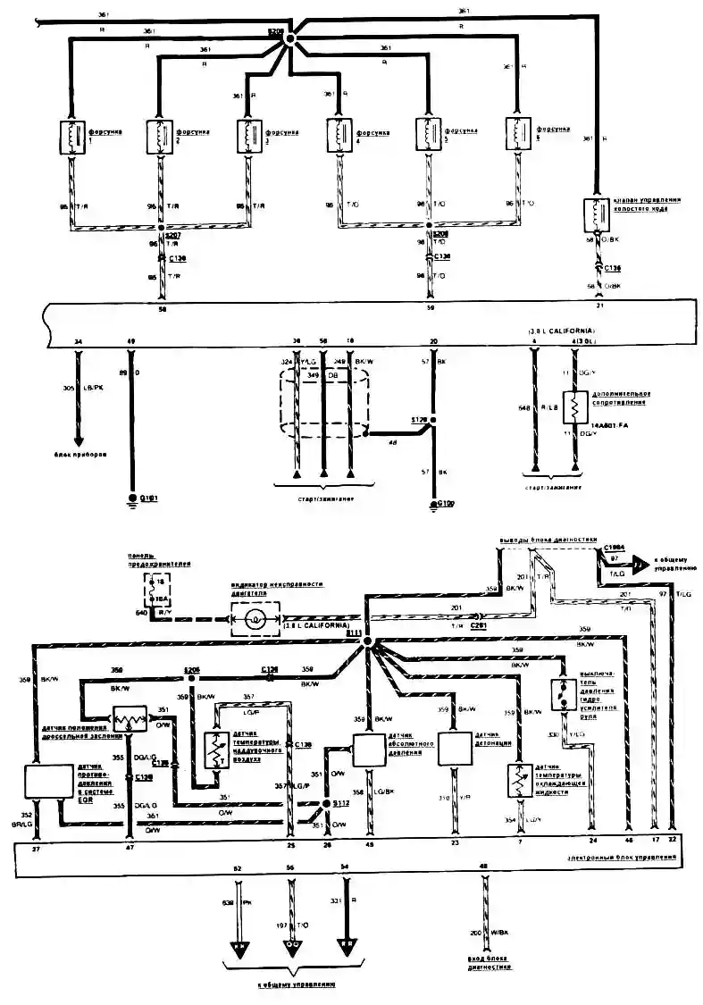
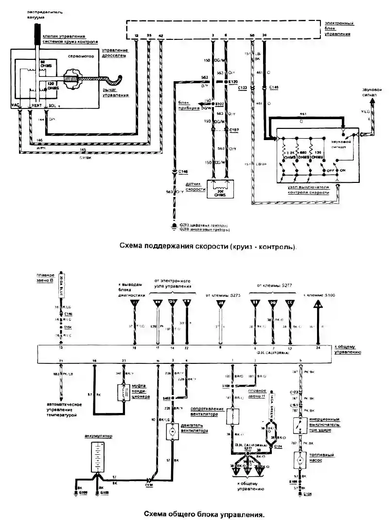
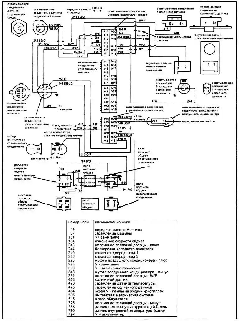
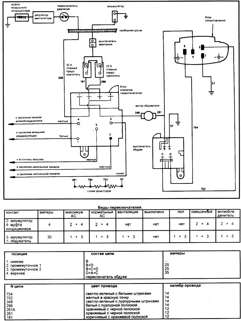
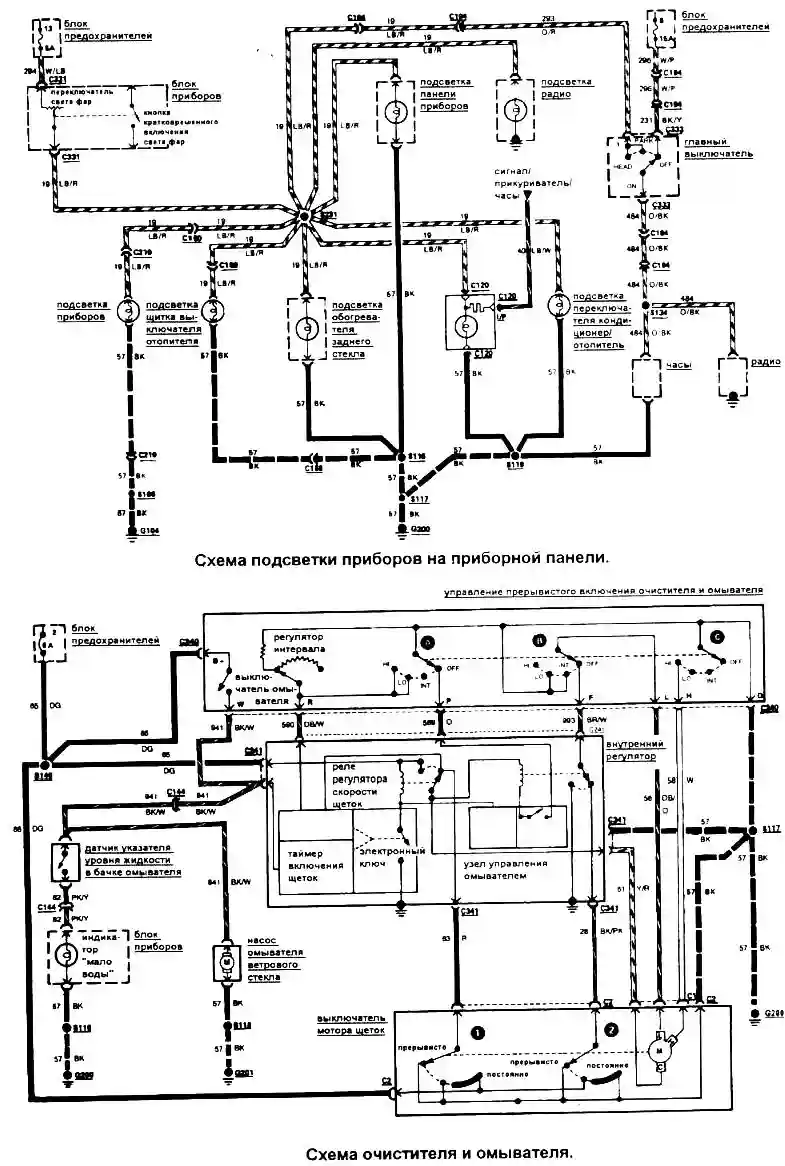
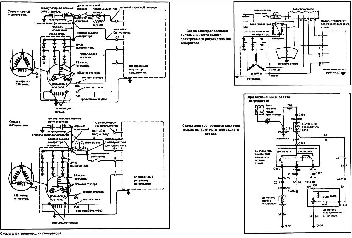
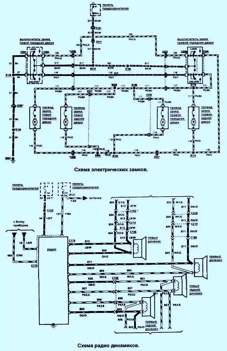
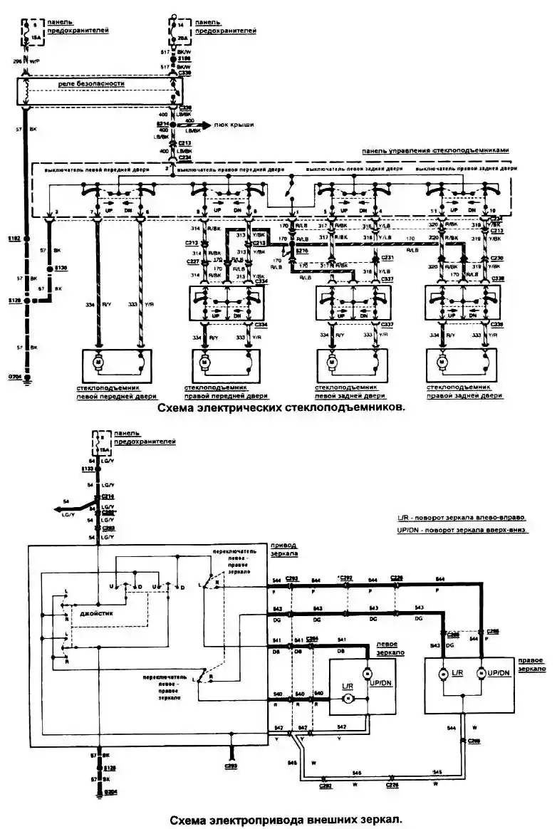
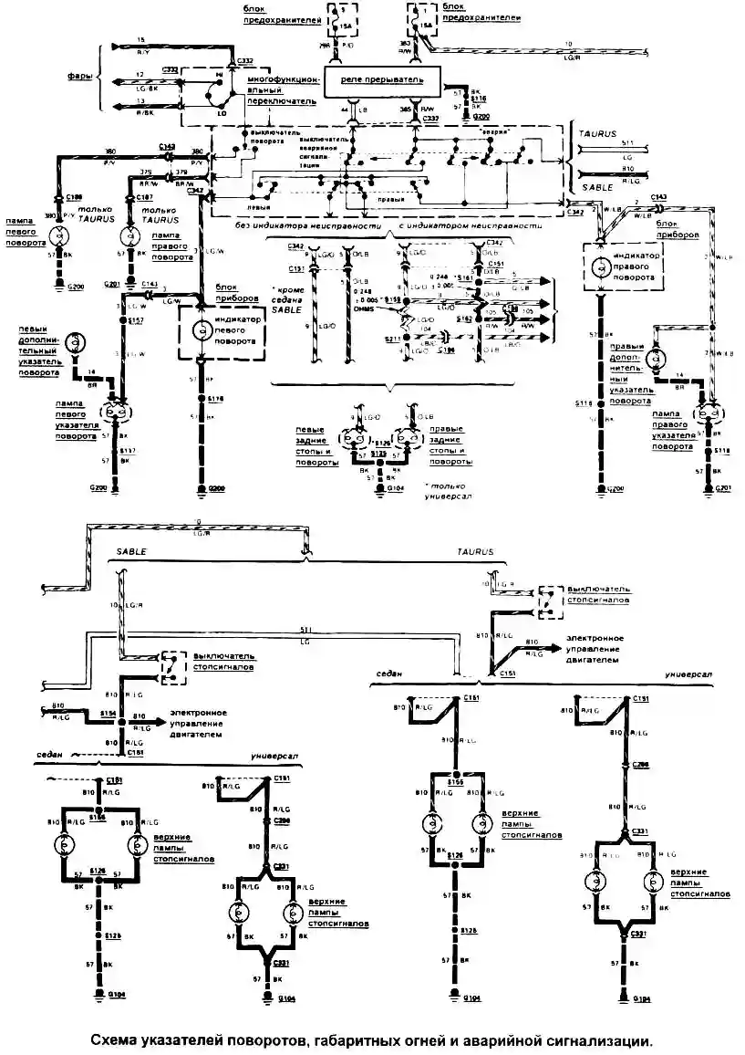
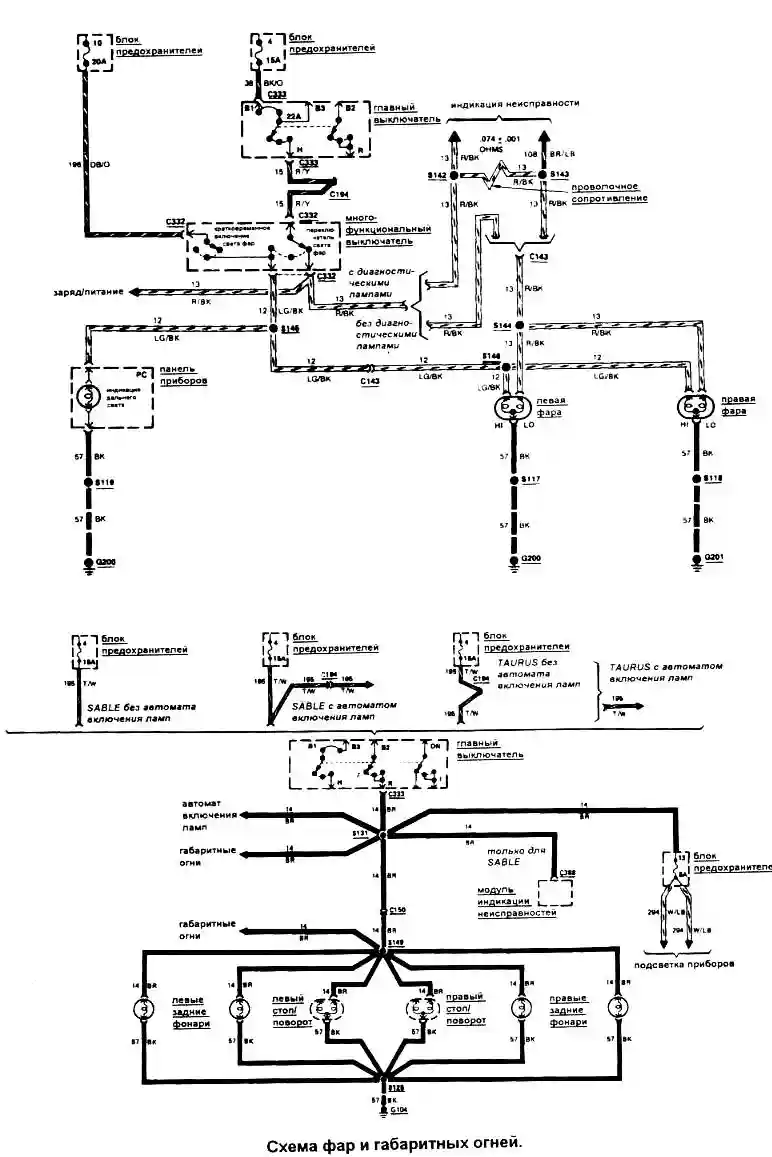
Схемы электрооборудования систем автомобиля Ford Taurus:















