Управление автоматической коробкой передач происходит за счет электромагнитных клапанов, датчиков сигналов
Функционально можно посмотреть на схеме управления АКП и карты управления АКП

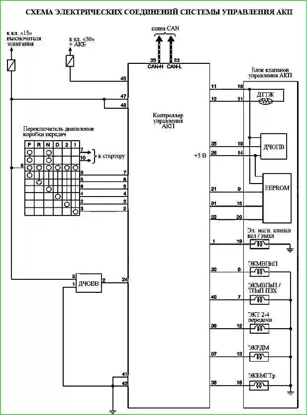
Система передачи данных CAN
CAN (Controller Area Network) — это последовательная система передачи данных, работающая в реальном масштабе времени.
Представляет собой систему мультиплексной связи автомобиля и имеет высокую скорость передачи данных.
В процессе работы между электронными блоками управления осуществляется обмен информацией.
В системе CAN используются 2 линии передачи данных (линия CAN-H, линия CAN-L), разрешающие высокую скорость передачи информации при наличии меньшего количества проводов.
Каждый блок управления передаёт или получает данные и выборочно считывает только необходимые данные.
Аварийный режим работы
Контроллер включает аварийный режим работы при обнаружении неисправности в АКП, максимально обеспечивая при этом надежность передвижения автомобиля.
Если при движении автомобиля возникают нештатные ситуации, например «внезапное замедление», то контроллер управления АКП проводит проверку системы и автомобиль может перейти в аварийный режим.
Управление защитой
Контроллер управления АКП может временно активизировать режим управления определенной защитой для исключения отказа при работе АКП.
Контроллер автоматически возвращается в нормальный режим работы, если режим работы АКП безопасен.
Система регулирования давления в магистрали создает необходимое давление масла в магистрали в зависимости от величины крутящего момента двигателя.
Контроллер управления АКП (КУАКП) по шине CAN получает сигнал крутящего момента двигателя от контроллера ЭСУД.
Контроллер управляет электромагнитным клапаном регулирования давления в магистрали, который в свою очередь управляет клапаном регулирования.
Соответственно клапан регулирования создает необходимое давление в магистрали.
В памяти КУАКП хранится несколько схем регулирования давления в магистрали, применяющихся в зависимости от режима работы АКП.
Контроллер АКП управляет следующими защитами:
Электронная защита от случайного включения задней скорости:
Условия активации защиты - Скорость автомобиля во время движения вперёд ≥ 10 км/ч. Рычаг выбора передач переведен в позицию “R”
Режим управления защитой - Перевод АКП в режим «нейтральное положение» для прерывания передачи крутящего момента
Условия возврата в нормальный режим - Скорость автомобиля ≤ 7 км/ч - Обороты двигателя ≤ 2800 об/мин
Поведение автомобиля при активации защиты - Крутящий момент не передается. Автомобиль останавливается
Защита от перегрева
Условия активации защиты - Температура трансмиссионной жидкости (масла) ≥ 114˚ С
Режим управления защитой - Установка более высокой синхронизации включения повышающей передачи
Условия возврата в нормальный режим - Температура трансмиссионной жидкости (масла) ≤ 110˚ С
Поведение автомобиля при активации защиты - Включение повышающей передачи при более высокой скорости автомобиля, чем обычно
Управление снижением крутящего момента со снижением оборотов для защиты АКП при торможении
Условия активации защиты - Следующий режим сохраняется ≥ 20 секунд:
Рычаг выбора передач переведен в позицию D или R и автомобиль остановлен. Педаль акселератора полностью нажата
Режим управления защитой - Ограничение мощности двигателя
Условия возврата в нормальный режим - Рычаг выбора передач переведен в любую позицию кроме D или R или педаль акселератора отпущена.
Поведение автомобиля при активации защиты - Ухудшенные пусковые характеристики. Скачкообразное изменение оборотов двигателя при нажатой педали акселератора
Защита от включения повышающей передачи 4GR при низких температурах
Условия активации защиты - Температура трансмиссионной жидкости (масла) ≤ 0 °С или при следующих условиях:
Температура трансмиссионной жидкости (масла) ≤ 40˚ C. Скорость автомобиля ≥ 65 км/ч
Режим управления защитой - 4GR не включается
Условия возврата в нормальный режим - 1. В течение 130 секунд после включения зажигания:
Температура трансмиссионной жидкости (масла) ≥ 40˚ С или скорость автомобиля ≥ 65 км/ч
- Спустя 130 секунд после включения зажигания:
Температура трансмиссионной жидкости (масла) ≥ 0°С
Поведение автомобиля при активации защиты - 4GR не включается
Регулирование давление в магистрали

Система регулирования давления в магистрали создает необходимое давление масла в магистрали в зависимости от величины крутящего момента двигателя.
Контроллер управления АКП (КУАКП) по шине CAN получает сигнал крутящего момента двигателя от контроллера ЭСУД.
Контроллер управляет электромагнитным клапаном регулирования давления в магистрали, который в свою очередь управляет клапаном регулирования.
Соответственно клапан регулирования создает необходимое давление в магистрали.
В памяти КУАКП хранится несколько схем регулирования давления в магистрали, применяющихся в зависимости от режима работы АКП.

В нормальных условиях КУАКП корректирует давление в магистрали в зависимости от величины крутящего момента двигателя

Если во время движения переключатель диапазонов коробки передач переведён в позицию включения понижающей передачи, то давление в магистрали определяется скоростью автомобиля.

При переключении передачи давление в магистрали регулируется в зависимости от величины крутящего момента двигателя, так же давление в магистрали соответствует частоте вращения двигателя (числу оборотов двигателя).

Для компенсации увеличения времени срабатывания исполнительных механизмов, связанного с падением температуры трансмиссионной жидкости ниже допустимого предела, давление в магистрали повышается до определенного уровня
Карта управления АКП
Датчик (или сигнал):
- Сигнал оборотов двигателя
- Сигнал крутящего момента двигателя
- Сигнал положения педали акселератора
- Сигнал закрытого положения дроссельной заслонки
- Сигнал выключателя стоп-сигналов
- Сигнал переключателя повышающей передачи
- Переключатель диапазонов коробки передач
- Датчик температуры трансмиссионной жидкости (ДТТЖ)
- Датчик числа оборотов первичного вала (ДЧОПВ)
- Датчик числа оборотов вторичного вала (ДЧОВВ)
Контроллер управления АКП:
- Регулирование давления в магистрали
- Управление переключением передач
- Управление схемой переключений OVERDR
- Управление блокировкой гидротрансформатора
- Аварийный режим
- Самодиагностика
- Передача данных по шине CAN
Исполнительный механизм:
- Электромагнитный клапан регулирования давления в магистрали
- Электромагнитный клапан блокировочной муфты гидротрансформатора
- Электромагнитный клапан муфты включения понижающей передачи
- Электромагнитный клапан тормоза 2-4 передачи
- Электромагнитный клапан муфты включения повышающей передачи/тормоза
- понижающей передачи и передачи заднего хода
- Электромагнитный клапан включения / выключения
- Индикатор положения переключателя диапазонов коробки передач
Управление переключением передач

Скорости автомобиля, при которых происходит переключение передач (км/ч)
Положение дроссельной заслонки - Положение передачи в позиции "D"
- Полностью открытая (открытие более 7/8): 1→2 - 49; 2→3 - 86; 3→4 - 132; 4→3 - 92; 3→2 - 76; 2→1 - 36
- Наполовину открытая: 1→2 - 29; 2→3 - 50; 3→4 - 72; 4→3 - 52; 3→2 - 29; 2→1 - 9
- Закрытая (открытие менее 1/8): 1→2 - 12 ÷ 16; 2→3 - 30 ÷ 32; 3→4 - 52; 4→3 - 30 ÷ 32; 3→2 - 27; 2→1 - 9
Электромагнитными клапанами муфт и тормозов управляет контроллер АКП по сигналам, поступающим от датчиков и выключателей.
Система оптимизирует давление масла, поступающего к муфтам, в зависимости от крутящего момента двигателя и условий движения автомобиля, что обеспечивает плавное переключение передач.
Управление муфтой осуществляется с помощью электромагнитного клапана с учетом сигналов оборотов двигателя, скорости автомобиля, температуры масла, крутящего момента двигателя (крутящего момента на входе).

Схема управления муфтой


Система управления с обратной связью в реальном масштабе времени осуществляет контроль над изменением передаточного отношения при переключении передач и регулировку давления масла в магистрали для достижения оптимального передаточного отношения.
Система управления переключения передач автоматически выбирает схему переключения в соответствии с условиями дороги и вождения, чтобы движение автомобиля было эффективным и плавным.
Управление блокировкой

Режимы включения / выключения блокировочной муфты гидротрансформатора

Гидротрансформатор имеет блокировочную муфту, при включении которой гидротрансформатор работает как муфта сцепления для более эффективной передачи мощности от двигателя к АКП.
При выключенной блокировочной муфте обороты первичного вала АКП всегда меньше оборотов двигателя.
Блокировочной муфтой гидротрансформатора управляет соответствующий клапан.
Клапан управления блокировочной муфтой гидротрансформатора приводится в действие электромагнитным клапаном блокировочной муфты гидротрансформатора (ЭКБМГТр) при подаче на последний сигнала управления с контроллера АКП.
Для включения блокировочной муфты электромагнитный клапан (ЭКБМГТр) перемещает клапан управления в сторону блокирования, в результате чего возрастает давление на блокировочной муфте и она переходит в состояние сцепления.
Для выключения блокировочной муфты электромагнитный клапан (ЭКБМГТр) перемещает клапан управления в сторону разблокирования, в результате чего сбрасывается давление на блокировочной муфте и она выходит из состояния сцепления.
Плавная регулировка блокировки
Контроллер АКП регулирует ток в цепи питания электромагнитного клапана блокировочной муфты гидротрансформатора для управления давлением на блокировочной муфте и соответственно степенью сцепления блокировочной муфты.
При включении блокировки контроллер АКП, регулируя ток в цепи питания электромагнитного клапана, постепенно повышает давление на блокировочной муфте и первоначально переводит блокировочную муфту в состояние «полусцепления»
Состояние позволяет избежать удара при включении блокировки и плавно выполнить соединение блокировочной муфты.
Схема электрических соединений системы управления АКП
