Номер подшипника по каталогу 2121-3103020-10/6-2007108-А Работу проводим на смотровой канаве или подъемнике. Вывешиваем переднюю часть автомобиля и снимаем колесо.

Между фланцами головки блока цилиндров и катколлектора установлена уплотнительная прокладка, изготовленная из двух тонких отформованных металлических полос, соединенных между собой точечной сваркой

Методика проверки давления в магистрали: Установить автомобиль на подъемник и затормозить стояночным тормозом.

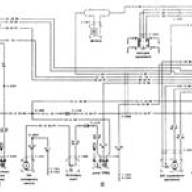
Принципиальная электрическая схема Ford Fiesta (двигатель 1.1(HSS-Valencia) с системой впрыска топлива CFJ соответствующий нормативам США на 1983г.)

Система питания топливом предназначена для обеспечения запаса топлива на автомобиле, очистки и подачи его в цилиндры строго дозированными порциями в соответствии с порядком работы, скоростным и...

Силовой агрегат, в зависимости от модели и комплектации, может комплектоваться коробкой передач нескольких моделей и различных комплектаций

Схема управления двигателем с блоком М-140 Авео Шевролет

Регулировка центрального редуктора Регулировку производите при снятом редукторе в следующей последовательности: